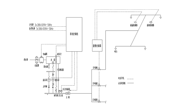
開式細水霧滅火系統構成圖
2020/5/8 13:36:02 次瀏覽
細水霧滅火系統按照采用的細水霧噴頭型式,可以分為開式系統和閉式系統,四川斯庫爾旗下的固定式高壓細水霧滅火系統屬于開式系統,這里小編就為大家講解一下開式細水霧滅火系統的構成圖,下次再為大家講解開式系統與閉式系統系統兩者之間的區別。
開式細水霧滅火系統簡介
開式細水霧滅火系統采用開式細水霧噴頭,當火災發生時,分區控制閥打開,壓力水經細水霧噴頭,產生并釋放細水霧。細水霧具有良好的降煙、降塵和控溫的的效果,可以為人員的逃生提高有利的條件,是目前應用比較廣泛的一種綠色環保、節水的滅火系統。
開式細水霧滅火系統構成
開式細水霧系統由:高壓泵組、開式細水霧噴頭、分區控制閥(開式)、系統過濾裝置、水箱、火災聲光報警器、火災探測器、供水管網及火災報警控制器等構成。
開式細水霧滅火系統特征
平時細水霧系統供水網管里是沒有水的,只有當發生火災時,火災探測器探測到火災,發出信號至火災報警控制器。火災報警控制器打開區域閥。區域閥打開后管道壓力下降,穩壓泵自動啟動運行超過10秒鐘后因為壓力仍達不到12bar,高壓主泵自動啟動,系統管道內水迅速達到工作壓力,并通過高壓細水霧噴頭噴射而出,產生細水霧撲滅火災。開式細水霧滅火系統是目前應用很廣泛的一種高壓細水霧滅火系統。
開式細水霧滅火系統適用于常規氣體滅火系統保護的常規建筑空間、工業、商業民用建筑等大面積或高大空間場所,同時還適用于艦船、軍事裝備、大型交通車輛、商業廚房等局部場所;當然在一些特殊的低溫、高溫場所尤為適宜。
熱門文章/ Popular articles
- 繞西高速監控中心高壓細水霧滅火系統項目圓滿完工![2021/12/03]
- 全地形消防摩托車筑牢鎮遠古城景區“防火墻”[2021/11/18]
- 安徽一檔案館負責人蒞臨四川斯庫爾工廠參觀考察[2021/11/01]
- 精彩回顧 | 四川千頁2021北京消防展圓滿落幕![2021/10/18]
- 松滋市社區舉行微型消防車發放儀式及消防知識培訓班[2021/09/29]
- 中國建筑西南設計研究院領導及專家一行蒞臨四川斯庫爾參觀指導[2021/09/17]
- 熔煉團隊,超越自我——2021四川斯庫爾全員團建活動完美收官![2021/09/03]
- 四川省建筑設計研究院領導一行蒞臨四川斯庫爾考察交流[2021/08/20]
- 細水霧滅火系統守護文物消防安全[2021/08/18]
- 斯庫爾電動高壓細水霧參與大昭寺消防趣味運動會[2021/08/17]
熱銷產品/ hot-sale products
18161221359
客服service
售前售后全程支持

斯庫爾微信二維碼